
 
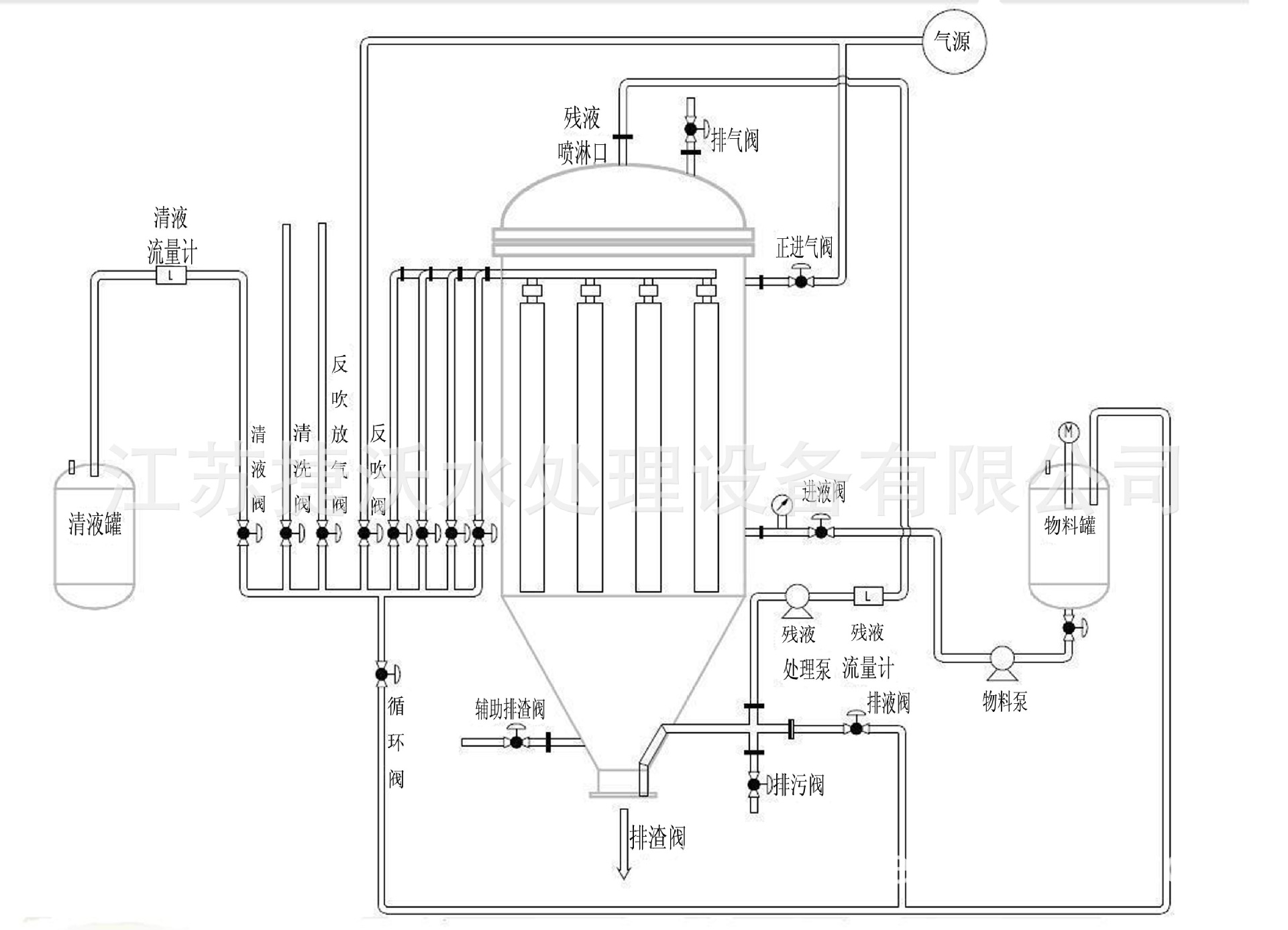
烛式过滤器工作原理
江苏捷沃滤饼层过滤器在一密闭的容器里,组合多根多孔滤芯,在滤芯外套上过滤滤布(或其他过滤介质),过滤时用泵将料浆送入过滤器内,料浆中的液相穿过过滤介质进入多孔滤芯的中心汇总到清液出口排出,在滤饼层未形成前,排出的“清液”再回到原料浆进口送至过滤器作循环过滤,直至滤饼层形成(能达到过滤要求),提供一信号控制清液不再循环,清液通过三通阀送至下道工序使用,进行正常过滤。
正常过滤一段时间后,当多孔滤芯上滤饼层达到一定厚度时,提供一信号控制进料(停止),然后排净过滤器内的残液,排净后提供一信号控制反吹口(压缩空气、氮气或饱和蒸汽)进行反吹,使滤饼脱落,反吹一定时间后,停止反吹,提供一信号打开过滤器排渣口进行排渣,排渣结束后关闭排渣口,回到过滤前初始状态,准备进行下一轮过滤。
5.1.2主要特征
江苏捷沃烛式过滤器是完全密闭过滤,无泄漏任何的环境污染;滤芯采用复式梅花结构设计(内部不锈钢骨架,外部滤布),并可实现一次性全过程自动化过滤,滤饼洗涤干燥,同时采用气体反吹排渣,速度快.干净,以获得最大的经济效益。
5.1.3适用范围
精细化工.塑料,聚醚多元醇,油脂.润滑油.陶瓷.制药.制糖等行业.以及贵金属.催化剂等固体回收的应用。
		
	
| 型号 | JW-ZS7 | JW-ZS11 | JW-ZS19 | JW-ZS23 | JW-ZS39 | JW-ZS42 | JW-ZS61 | JW- ZS103 | JW-ZS157 | |||||||
| 过滤面积(㎡) | 2 | 3 | 6 | 8 | 12 | 17 | 27 | 68 | 110 | |||||||
| 处理能力 | 根据物料具体情况而定 | |||||||||||||||
| 工作压力(MPa) | 0.2-0.4MPa | |||||||||||||||
| 机体直径 | 500 | 600 | 800 | 900 | 1000 | 1100 | 1500 | 1800 | 2000 | |||||||
| 进出口径 | DN50 | DN50 | DN50 | DN50 | DN50 | DN50 | DN50 | DN65 | DN100 | |||||||
		 
	
 
  
             
        

